数据链路层
链路: 从1个节点到相邻节点的一段物理线路(有线或无线),中间没有其他交换节点。
例如下面这张图: 
- 计算机0 - 路由器0 是一条链路。 使用CSMA/CD协议
- 路由器0 - 路由器1 是一条链路, 路由器1 - 路由器2 是一条链路。 使用 PPP 协议
- 路由器2 - 交换机0 是一条链路。 使用 以太网帧的格式 进行传递数据
- 交换机0 - 计算机1 是一条链路。 路由器到交换机 和 交换机到计算机之间虽然是不同的链路,但是传输的数据是一样的。
在一条数据链路传输数据时,需要有对应的通信协议来控制数据的传输,不同类型的数据链路,使用的通信协议可能是不同的,比如路由器和路由器之间使用的是 PPP 协议, 计算机0 到 路由器0 之间使用的是CSMA/CD协议
- 广播信道:CSMA/CD协议(比如同轴电缆、集线器等组成的网络)
- 点对点信道:PPP协议(比如2个路由器之间的信道)
数据链路层的3个问题: 封装成帧、透明传输、差错检验。不管是什么数据链路,只要在数据链路层,都会有这三个问题。
封装成帧
数据链路层将网络层传过来的IP数据包作为自己的数据部分,在数据部分前后增加帧的首部和帧的尾部。这样就封装成一个完整的帧。
帧的首部和帧的尾部有帧开始符和帧结束符,在 以太网帧V2的版本,使用曼彻斯特编码,不再需要帧开始符和结束符,只要发现没有信号跳变,就认为帧结束。

最大传输单元MTU(Maximum Transfer Unit),每一种数据链路层协议都规定了所能够传送的帧的数据长度上限,以太网的MTU为1500个字节.也就是说IP数据包不能超过1500字节
透明传输
透明传输:不管传的是什么,所采用的设备只是起一个通道作用,把要传输的内容完好的传到对方。
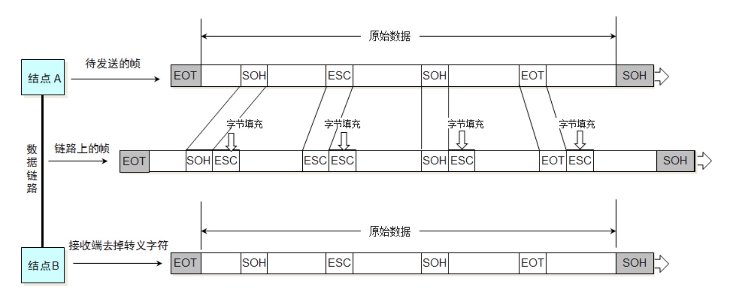
在链路上传输数据时肯定是一连串的帧,怎么才能知道每个帧的具体长度呢,这个时候就要有帧开始符和帧结束符。SOH(Start Of Header)表示帧开始符,EOT (End Of Transmission) 表示帧结束符
但是在实际数据传递中,传输数据里很可能就包含帧开始符 和 帧结束符对应的字节,为了防止在这种情况不能识别,只要在数据中发现 帧开始符 和 帧结束符 就在其前面使用ESC进行填充。如下图:
网卡接收到数据之后,会对数据进行过滤,去掉填充的数据,还原成原来的数据,这个过程就是透明传输。
以太网帧V2的版本,如果使用曼彻斯特编码,只要发现没有信号跳变,就认为帧结束
差错检验
为什么要有差错检验?在信道传输的过程中,如果受到干扰很可能会造成失真,差错检验主要为确定数据是准确的。
差错检验的方法: 使用帧的数据部分和数据链路层首部计算出 FCS,网卡拿到数据之后,会再对数据进行计算,如果FCS一致,网卡会继续往上传,如果不一致,网卡会将这个数据丢弃。
CSMA/CD 协议
CSMA(英语:Carrier Sense Multiple Access)载波侦听多路访问/冲突检测是一种介质访问控制(MAC)的协议。
载波侦听(英语:Carrier Sense)指任何连接到介质的设备在欲发送帧前,必须对介质进行侦听,当确认其空闲时,才可以发送。多路访问(英语:Multiple Access)指多个设备可以同时访问介质,一个设备发送的帧也可以被多个设备接收。碰撞检测比如多个设备同时发送信号,碰撞之后发生回弹,计算机要有能力检测信号是碰撞返回的数据还是正常的数据。
使用了CSMA/CD的网络可以称为是以太网(Ethernet),它传输的是以太网帧。以太网帧的格式有:
Ethernet V2标准、IEEE的802.3标准, 使用最多的是:Ethernet V2标准。为了能够检测正在发送的帧是否产生了冲突,以太网的帧至少要64字节。 用交换机组建的网络,已经支持全双工通信,不需要再使用CSMA/CD,但它传输的帧依然是以太网帧,所以,用交换机组建的网络,依然可以叫做以太网。
以太网帧格式
Ethernet V2标准 的以太网帧使用曼彻斯特编码,只要发现没有信号跳变,就认为帧结束。帧的首部和尾部不再需要帧开始符和帧结束符。但是在物理层会插入8个字节,包含前同步码和帧开始界定符。
Ethernet V2标准下的以太网帧:
- 帧首部:
目标MAC + 源MAC + 网络类型(IPv4还是IPv6) - 以太网帧:
首部 + 数据 + FCS - 数据的长度至少是
64 - 6 - 6 - 2 - 4 = 46字节。IP数据包的大小为46 ~ 1500字节。
当数据部分的长度小于46字节时,数据链路层会在数据的后面加入一些字节填充。接收端接收到数据后会将添加的字节去掉。
总结: 以太网帧的数据长度是46~1500字节,以太网帧的长度是 64~1518字节(目标MAC +源MAC + 网络类型 + 数据 + FCS)。
PPP 协议
点对点协议(Point-to-Point Protocol,缩写PPP)工作在数据链路层。它通常用在两节点间创建直接的连接,意思是这条线路一定是从A到B,点对点数据链路不需要源MAC地址和目标MAC地址。并可以提供连接认证、传输加密以及压缩。被用在许多类型的物理网络中,包括串口线、电话线、中继链接、移动电话、特殊无线电链路以及光纤链路(如SONET)
在下面这张图中,两个路由器之间使用的就是点对点协议。数据在不同的链路中传输时,网络层的数据是不变的。根据不同的数据链路类型,帧的首部和尾部会发生变化。 
PPP协议的格式:
- Address字段:图中的值是0xFF,形同虚设,点到点信道不需要源MAC、目标MAC地址
- Control字段:图中的值是0x03,目前没有什么作用
- Protocol字段:PPP协议内部用到的协议类型
- 帧开始符、帧结束符:0x7E

在 PPP协议中, 帧开始符和帧结束符是0X7E,如果数据中含有0x7E替换成0x7D5E,如果有0X7D替换成0X7D5D。

网卡
网卡工作在数据链层和物理层。当网卡接收到一个帧,首先会进行差错校验,如果校验通过则往上传,否则丢弃。
Wireshark抓到的帧没有FCS,因为它抓到的是差错校验通过的帧(帧尾的FCS会被硬件去掉)Wireshark抓不到差错校验失败的帧, 校验失败的帧已经被网卡丢弃了
也推荐观看CPU:网卡老哥,你到底怎么工作的?,写的挺不错的。